自制电子秤
2012-06-25

该文介绍的数显电子秤具有准确度高,易于制作,成本低廉,体积小巧,实用等特点。其分辨力为1克,在2千克的量程范围内经仔细调校,测量精度可0.5%RD+-l字。

(一)工作原理

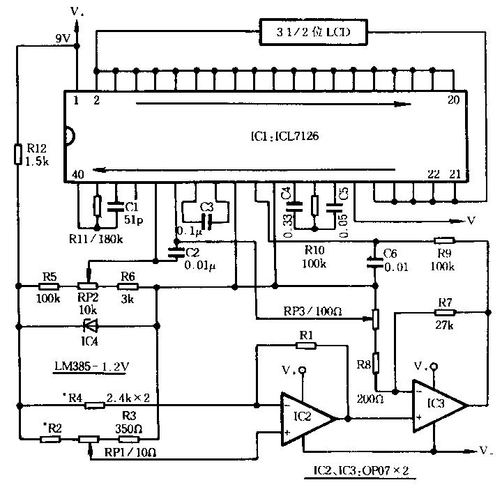
数显电子秤电路原理如图所示,其主要部分为电阻应变式传感器R1及IC2、IC3组成的测量放大电路,和IC1及外围元件组成的数显面板表。传感器R1采用E350~ZAA箔式电阻应变片,其常态阻值为350O。测量电路将R1产生的电阻应变量转换成电压信号输出。IC3将经转换后的弱电压信号进行放大,作为A/D转换器的模拟电压输入。IC4提供l.22V基准电压,它同时经R5、R6及RP2分压后作为A/D转换器的参考电压。3-1/2位A/D,转换器ICL7126的参考电压输人正端,由RP2中间触头引入,负端则由RP3的中间触头引入。两端参考电压可对传感器非线性误差进行适量补偿。

(二)元件选择

l.IC1选用ICL7126集成块;IC2、IC3选用高精度低温标精密运放OP-07;IC4选用LM385-1.2V集成块。

2.传感器RI选用E350-ZAA箔式电阻应变片,其常态阻值为350O,。

3.各电阻元件宜选用精密金属膜电阻。

4.RPI选用精密多圈电位器,RP2、RP3经调试后可分别用精密金属膜电阻代替。

5.电容中C1选用云母电容或瓷介电容。

(三)制作与调试

该数显电子秤外形可参考图中形式。其中形变钢件可用普通钢锯条制作,其方法是:首先将锯齿打磨平整,再将锯条加热至微红,趁热加工成“U”形,并在对应位置钻孔,以便以后安装。然后再将其加热至呈橙红色(得七八百摄氏度),迅速放人冷水中淬火,以提高硬度和强度,最后进行表面处理工艺。秤钩可用强力胶粘接于钢件底部。应变片则用专用应变胶粘剂粘接于钢件变形最大的部位(内侧正中)。这时其受力变化与阻值变化刚好相反。拎环应用活动链条与秤体连接,以便使用时秤体能自由下垂,同时拎环还应与秤钩在同一垂线上。

在调试过程中,应准备1千克及2千克标准砝码各一,其过程如下:

1.首先在秤体自然下垂已无负载时调整RP1,使显示器准确显示零。

2.再调整RP2,使秤体承担满量程重量(本电路选满量程为2千克)时显示满量程值。

3.然后在秤钩下悬挂1千克的标准砝码,观察显示器是否显示1.000,如有偏差,可调整RP3值,使之准确显示1.000。

4.重新进行2、3步骤,使之均满足要求为止。

5.最后准确测量RP2、RP3电阻值,并用固定精密电阻予以代替。

RP1可引出表外调整。测量前先调整RP1,使显示器回零。

可能会用到的工具/仪表
相关文章
推荐文章
热门文章
章节目录
本站简介 | 意见建议 | 免责声明 | 版权声明 | 联系我们
CopyRight@2024-2039 嵌入式资源网
蜀ICP备2021025729号